Cyfrowy regulator głośności

LOKALIZACJA NUMERAMU SERYJNEGO RADIA (ZDJĘCIA), ZAŁĄCZNIKI - DANE TECNICZNE RADIA, KALKULATOR PSA, BECKER 2580 SIEMENS i wiele innych.

Moderator: Administrator

Awatar użytkownika
DEKSTER
Administrator
Posty: 37742
Rejestracja: wtorek 30 paź 2012, 21:27
Lokalizacja: Morąg
Kontakt:

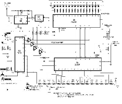
Przedstawiony schemat cyfrowego regulatora głośności składa się z 6 układów scalonych, włączając w to stabilizator 5V. IC1 (555) jest skonfigurowany do pełnienia funkcji przerzutnika astabilnego. Jego częstotliwość i okres mogą być regulowane za pomocą odpowiedniego doboru kombinacji rezystorów R44, R45 i kondensatora C6. IC2 jest licznikiem umożliwiającym zliczanie w dół lub w górę oraz programowanie stanu początkowego. W przedstawionym układzie zliczanie w górę służy do zwiększania głośności a w dół do jej zmniejszania. Układy IC3 i IC4 są 16-kanałowymi analogowymi multiplekserami, które pełnią funkcję analogowych przełączników. IC3 służy jako wskaźnik poziomu (level indicator), podczas gdy IC4 pełni właściwą funkcję potencjometru. Kiedy przycisk S2 jest wciśnięty, IC2 zlicza impulsy i wynik przedstawia na wyjściach w formacie kodu BCD.

IC6 służy jako interfejs pomiędzy układami TTL a CMOS. Kod BCD podawany jest na wejścia adresowe IC2 i IC3, które wybierają 1 z 16 kanałów załączając odpowiedni przełącznik analogowy. IC4 jest używany jako potencjometr poprzez połączenie 15 rezystorów (R9 do R23) pomiędzy każde z 16 wejść układu a elementów C2, C3 i R7.Wartości rezystorów R9 - R23 mogą być dobierane w zależności od potrzeby.Na schemacie wartości rezystorów odpowiadają skali log.Przełącznik S2 jest użyty do zwiększania, a S3 do zmniejszania głośności. Taką samą funkcję dla drugiego kanału pełnią przełączniki S4 i S5. Także pin 14 układu IC2 może być podłączony do pinu 14 układu 74193 w układzie (dla drugiego kanału).Układ dla drugiego kanału jest identyczny jak przedstawiony z wyłączeniem układów IC1,IC5 i przełączników S1-S5.
Załączniki
sch071.JPG
TWÓJ GRAWER
Dorabianie Kluczy.
Tel.: 722 171 351
WhatsApp +48 722 171 351
radiokody@gmail.com
14-300 Morąg
Zablokowany